丹東東華測控有限公司
聯係人:王經理
手機:
銷售部:張部長
手機:
電話:
傳真:
郵箱:
網址:www.simpletouch.com.cn
地址:遼寧(丹東)儀器儀表產業基地啟動區標準廠房11#樓第6層
一、安裝參數
l.傳輸距離:5m(PC機與轉換器),I 200m(轉換器與QZL-200A 氣體質量流量儀;
2 傳輸介質:普通線、雙絞線或屏蔽線:
3.工作環境:-10℃~85℃相對濕度5%~ 95%:
二、安裝事項
l. 在安裝HEXIN型產品(RS485和RS232的轉換器)之前,準備兩根線;
2.關閉設備串行口(關機);
3.連接(見QZL-200A通訊與PC機連接示意圖);
4.連接完成後即可與PC機的軟件使用。(軟件的串行口與硬件連接的串行口要一致)

二、485 通訊線的選擇

對於傳輸距離比較短的情況來說,0.2mm的(de)銅(tong)線(xian)已(yi)經(jing)足(zu)夠(gou)。但(dan)對(dui)於(yu)傳(chuan)輸(shu)距(ju)離(li)比(bi)較(jiao)遠(yuan)的(de)情(qing)況(kuang)來(lai)說(shuo),普(pu)通(tong)銅(tong)線(xian)已(yi)經(jing)不(bu)再(zai)適(shi)用(yong)。考(kao)慮(lv)到(dao)多(duo)種(zhong)幹(gan)擾(rao)等(deng)問(wen)題(ti)的(de)存(cun)在(zai),我(wo)們(men)應(ying)該(gai)優(you)先(xian)選(xuan)用(yong)屏(ping)蔽(bi)雙(shuang)絞(jiao)線(xian)(也就是我們常說的網線),所suo謂wei屏ping蔽bi雙shuang絞jiao線xian就jiu是shi指zhi在zai雙shuang絞jiao線xian與yu外wai層ceng絕jue緣yuan封feng套tao之zhi間jian有you一yi個ge金jin屬shu層ceng蔽bi層ceng。屏ping蔽bi層ceng可ke減jian少shao輻fu射she,防fang止zhi信xin息xi被bei竊qie聽ting,也ye可ke阻zu止zhi外wai部bu電dian磁ci幹gan擾rao的de進jin入ru,使shi屏ping蔽bi雙shuang絞jiao線xian比bi同tong類lei的de非fei屏ping蔽bi雙shuang絞jiao線xian具ju有you更geng高gao的de傳chuan輸shu速su率lv。

圖1 屏蔽雙絞線
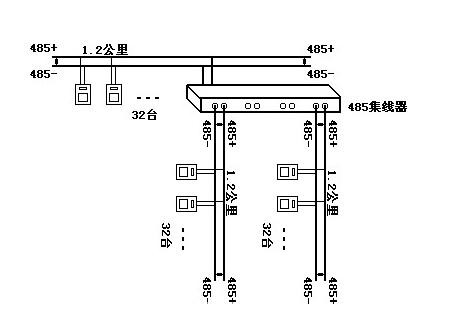
三、對於距離超過 1.2 公裏,如何延長 485 的通訊距離
485網絡規範之一是1.2公裏長度,32節點。如果超出了這個限製,那麼必須采用485中繼器或485集線器來拓展網絡距離或焊接點數。
利用485中繼器或485集線器,可以講一個大型485網絡分割撐 若幹個網段。485中繼器,或485集線器就如同485網段之間連接的“橋梁”。當然每個網段還是遵循上麵485規範,即1.2公裏長度,32節點。
圖2 485中繼器連接示意

圖3 485集線器連接示意四、總線與表之間的距離
總線到每個終端設備的分支線長度應盡量短,一般不要超出5米。
五、接點的處理
在(zai)同(tong)一(yi)個(ge)網(wang)絡(luo)係(xi)統(tong)中(zhong),使(shi)用(yong)同(tong)一(yi)種(zhong)電(dian)纜(lan),盡(jin)量(liang)減(jian)少(shao)線(xian)路(lu)中(zhong)的(de)接(jie)點(dian)。焊(han)接(jie)點(dian)處(chu)確(que)保(bao)焊(han)接(jie)良(liang)好(hao),包(bao)紮(zha)緊(jin)密(mi),避(bi)免(mian)鬆(song)動(dong)和(he)氧(yang)化(hua)。保(bao)證(zheng)一(yi)條(tiao)單(dan)一(yi)的(de)、連續的信號通道作為總線。